MS-50、60系列
MS-50、60系列是一款50、60W單組輸出封閉型電源供應器,采用85-264VAC全范圍交流輸入,整系列提供5V,12V,15V,24V,36V和48V輸出。除…
所屬類別:MS系列
點擊數:2319
咨詢電話:13968738096
MS-50、60系列是一款50、60W單組輸出封閉型電源供應器,采用85-264VAC全范圍交流輸入,整系列提供5V,12V,15V,24V,36V和48V輸出。除…
所屬類別:MS系列
點擊數:2319
咨詢電話:13968738096
詳細描述
產品概述
MS-50、60系列是一款50、60W單組輸出封閉型電源供應器,采用85-264VAC全范圍交流輸入,整系列提供5V,12V,15V,24V,36V和48V輸出。除了效率高達91.5%,金屬網外殼的設計加強了散熱能力使MS-50、60在沒有風扇的情況下工作在-30C到+70C的溫度范圍內。能使終端系統很容易滿足國際能源要求。MS-50、60有完整的保護功能和抗3G振動能力;它符合TUVEN60950-1,EN60335-1,EN61558-1/- 2-16,UL60950-1和GB4943國際安全法規,MS-50、60系列為各種工業應用提供了一個高性價比的解決方案。
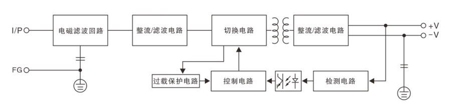
原理框圖
產品技術參數

沒有相關文件下載



